natasha_zadvigaeva:пять последних сраниц сплошного срача, дальше уже лень листать )
Да скорее 500 последних, если не 1000
natasha_zadvigaeva:хотелось почитать что то интересное про ЛадуВесту,
Выбирайте категорию, крутите барабан)
natasha_zadvigaeva:пять последних сраниц сплошного срача, дальше уже лень листать )
Да скорее 500 последних, если не 1000
natasha_zadvigaeva:хотелось почитать что то интересное про ЛадуВесту,
Выбирайте категорию, крутите барабан)
natasha_zadvigaeva:хотелось почитать что то интересное про ЛадуВесту
ОФФ А где Раздвигаева, не знаете ? ![]()
https://image.slidesharecdn.com/eubyk-160919131732/95/eubyk-226-1 ... 1474298196
https://image.slidesharecdn.com/eubyk-160919131732/95/eubyk-227-1 ... 1474298196
https://image.slidesharecdn.com/eubyk-160919131732/95/eubyk-230-1 ... 1474298196
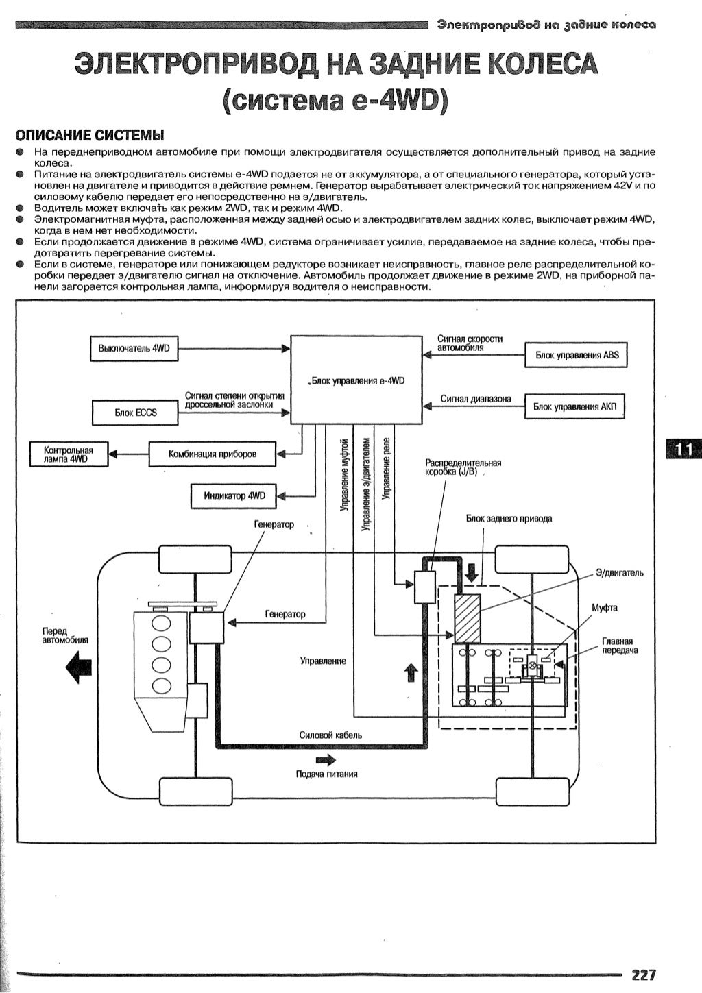
Отдельный генератор на 42В и с охлаждением антифризом... Плюс куча электроники и огромный редуктор с мотором...
Про компактные размеры - смешно... Явно не моторчик омывателя\стартера.
Ну и да - все это на обычной скручиваемой-полузависимой балке работает. Бомжепривод, который, судя по форуму:
Начнём с вспомогательного генератора,он расположен очень низко.Штатная пластиковая защита поддона(пыльник) его не спасает ни от чего.Ездил на паркетник кантри,травы и веточек насобирал,что в пору костёр разводить,дров хватило бы.Далее вся химия с дороги прямиком попадает на него,парни в сервисе пол дня его демонтировали,закис насмерть зараза,да ещё и движок пришлость немного приподнимать.Пробег 130т. обгонная муфта умерла напрочь.3!!! недели искал!Теперь про заднюю ось.Электро мотор не спрятать.Все провода с фишками заливал вюртовской химией,не помогает.Причём машину показывал в несколько трофи ателье.Лыжа получится золотая.С подключённым задним приводом препятствия брать только ходом,будешь ползти -сядешь.Вообще это не привод,включенный из средненького сугроба не вытаскивает,передок крутит,а он ждёт когда машина тронется,и только потом начинает крутить.На скорости больше 80-ти полный привод не испытывал.Пару раз на охоте вытаскивал нивы,но сам в жижу не лез,стоял на сухом.Все запчасти к e4WD стоят колоссальных денег,сопоставимо с обслугой патруля в 60-м кузове.Выводы делать Вам,но лично я не советую. Весь же передок,это европейская тиида,с этим проблем нет.
1. Электродвигатель стоит Hitachi 4,5 кВт.
2. Вращающий момент электропривода обратно пропорционален оборотам, т.е. при старте момент максимальный и сопоставим с моментом ДВС. По мере разгона момент электродвигателя снижается и при скорости около 40 км/ч ну очень мал.
3. Лампочка (подсветка) на кнопке e-4wd при включении горит всегда.
4. Лампочка на панели e-4wd загорается только при неисправности с одновременным отключением (как правило при перегреве от перегрузки по грязи или при -40 град. от перегрузки зимой). Вкл. выкл. зажигание - гаснет.
5. Задний привод никогда не буксует даже на льду (создает вращающий момент внатяг).
6. При старте характерный "свист" электродвигателя. Тянет при пробуксовке передних колес (без задержки, как с вискомуфтой). Т.е. зимой - всегда тянет.
Включение e-4wd приводит к существенному снижению разгонной динамики на первых секундах старта (электроника "тупит" автомат), обеспечивая старт без пробуксовки даже на льду.
7. При включении e-4wd расход увеличивается как от кондиционера.
8. По трассе отключать не нужно! Можно ехать хоть 180 км/ч. Курсовая устойчивость повышается существенно на трассе при включении e-4wd (возможно за счет отсутствия свободного качения задних колес из-за кинематической связи колесо-редуктор-электродвигатель - существенно возрастает момент инерции). При повороте в занос уйти крайне тяжело.
9. Для питания электродвигателя установлен дополнительный 2-й генератор (снизу видно из под машины).
10. e-4wd устанавливается только с АТ.
11. Зимой на снегу и льду - первый со светофора и без пробуксовки. Летом по умеренной грязи - зад не болтает). Зимой идет по снегу неплохо (остановился - встал, так что без фанатизма). В горку зимой - вещь.
пользователь Eugentr с http://reviews.drom.ru/nissan/wingroad/51966/ - хорошо описал работу e4wd.
|
офлайн
Неизвестный кот
Neophyte Poster
|
|
|
0 |
Город:
|
|
офлайн
Неизвестный кот
Neophyte Poster
|
|
|
0 |
Город:
|
Archec:ПОлухэтчбэк-это европеская версия которую тягали до введения растаможки.
У седана открывается только металлическая часть багажника, а у поло вместе со стеклом вся дверь поднимается. Какой же это тогда седан?
natasha_zadvigaeva:Я дико извиняюсь, что вмешиваюсь, у меня пока не ЛадыВесты, что у вас тут за сплошной срач? хотелось почитать что то интересное про ЛадуВесту, пять последних сраниц сплошного срача, дальше уже лень листать )
=====
Ни#cе... А что это "владелица" X6 тут уши глаза греет? ![]()
jg3:Ни#cе... А что это "владелица" X6 тут уши греет?
Времена нынче тяжелые)
|
офлайн
Неизвестный кот
Neophyte Poster
|
|
|
0 |
Город:
|
|
офлайн
Неизвестный кот
Neophyte Poster
|
|
|
0 |
Город:
|
dengrodno:Archec:ПОлухэтчбэк-это европеская версия которую тягали до введения растаможки.
У седана открывается только металлическая часть багажника, а у поло вместе со стеклом вся дверь поднимается. Какой же это тогда седан?
а какой это тогда нахрен хэтч ?
Роло и Рапид - лифтбек . Опупительный по удобству кузов, если не нра сарай
АлексВл:Это лифтбек называется
ох уж эти хипстеры) Понапридумывали. У меня что скорп что ситрик ХМ в техпаспорте как хэтчбэк были. А тут уже нате, лифтбэки значит)
АлексВл:Опупительный по удобству кузов, если не нра сарай
Кто ж спорит
dengrodno:У меня что скорп что ситрик ХМ в техпаспорте как хэтчбэк были
на сарае ... - а там дрова
невежество за истину выдавать ?
dengrodno:хипстеры
выучил новое слово ? только к лифтебку каким боком ?
АлексВл:на сарае ... - а там дрова
невежество за истину выдавать ?
Невежество, значит, угу... Значит в форде невежды работали, так и запишем...

Vsazo:Доброго дня. Делал ли кто антикор и как часто?
=====
Если только кто купил и до смерти, а так - зачем ? Vesta не гниёт пока на гарантии 
dengrodno, значит Форд решил, что это хэтчбек.
А Роло и Рапид - лифтбеки - тоже решил производитель
Особенность последнего — в более длинном заднем свесе, по длине которого лифтбэк соответствует седану или универсалу, но отличается от последнего покатой или ступенчатой задней стенкой кузова и менее выраженной ориентацией на перевозку грузов.
Параметры хэтчбека Ford Scorpio I 2.4 АТ: Длина: 4669 мм;
Параметры седана Ford Scorpio I 2.0 MT: Длина: 4744 мм;
АлексВл:Параметры хэтчбека Ford Scorpio I 2.4 АТ: Длина: 4669 мм;
Параметры седана Ford Scorpio I 2.0 MT: Длина: 4744 мм;
то есть ты видя в городе машину не известную тебе по техническим характеристикам в кузове хэтчбэк/лифтбэк без гугления в интернете понять на глаз что это, хэтчбэк или лифтбэк?